Adressierung heißt: Die Topologie des Steurungsnetzwerks wird auf eindeutige Adressen abgebildet.
Eine Knotenadresse ist hierarchisch zusammengesetzt: Für jede Netzwerkverbindung bestimmt der zugehörige Blocktreiber eine lokale Adresse, welche den Knoten innerhalb des lokalen Netzwerks eindeutig identifiziert. Die gesamte Knotenadresse wird folgendermaßen gebildet: Der lokalen Adresse wird der vom Vater vergebene Subnetz-Index des lokalen Netzwerks vorangestellt. Dem Subnetz-Index wiederum wird die Knotenadresse des Vaters vorangestellt. Dabei wird die Länge des Subnetz-Index (in Bit) durch das Gerät bestimmt. Die Länge der lokalen Adresse wird dagegen durch den Netzwerktyp festgelegt. Ein Knoten ohne Hauptnetzwerk ist ein Top-Level-Knoten mit Adresse 0. Ein Knoten mit Hauptnetzwerk, welches keinen Vater enthält, ist ebenfalls ein Top-Level-Knoten. Er erhält die lokale Adresse des Hauptnetzwerks.
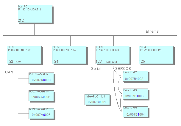
Sehen Sie hier ein Beispiel für ein Steuerungsnetzwerk:

Im Beispiel sind die Adressen der Knoten in hexadezimaler Schreibweise dargestellt.
Die ersten 4 Ziffern repräsentieren die Adresse des jeweiligen Vaters im Hauptnetz,
beispielsweise 0x007A=122 für PLC1. Das nächste Byte (in blauer Schrift) ist für den Subnetz-Index reserviert und auf
diesen folgt die lokale Adresse, beispielsweise C=12 für Knoten-Id 12.
Die Strukturierung der Adressen ermöglicht einen schlanken Routing-Algorithmus. So
sind beispielsweise Routing-Tabellen unnötig. Information wird nur lokal abgefragt:
über die eigene Adresse und über die Adresse des Vaterknotens. Darauf basierend kann
ein Knoten die Datenpakete korrekt bearbeiten:
-
Falls die Zieladresse mit der Adresse des aktuellen Knoten übereinstimmt, so ist dieser als Empfänger bestimmt.
-
Falls die Zieladresse mit der Adresse des aktuellen Knotens beginnt, so ist das Datenpaket entweder direkt für ein Kind oder für einen Nachkömmling des Knoten bestimmt und muss weitergeleitet werden.
-
In allen anderen Fällen ist der Empfänger kein Nachkömmling des aktuellen Knotens und das Datenpaket muss an seinen eigenen Vater weitergeleitet werden.
Relative Adressierung ist eine Besonderheit: Relative Adressen enthalten nicht die Knotennummer des Empfängers, sondern beschreiben direkt den Pfad vom Sender zum Empfänger. Das Prinzip ist ähnlich zum relativen Pfad im Dateisystem: Die Adresse besteht aus der Anzahl der Schritte, über die das Datenpaket nach oben transportiert werden muss. Dies sind die Schritte zum entsprechenden Vater, und aus dem anschließenden Pfad hinab zum Zielknoten.
Der Vorteil der relativen Adressierung liegt darin, dass zwei Knoten desselben Teilbaums die Kommunikation fortsetzen können, wenn der gesamte Teilbaum an eine andere Stelle im Gesamtnetzwerk verschoben wird. Während die absolute Knotenadressierung aufgrund dieser Verschiebung geändert werden muss, ist die relative Adressierung noch immer gültig.
Adressbestimmung
Die Kenntnis der eigenen Adresse erfordert von einem Knoten entweder die Kenntnis über die Adresse des Vaterknotens oder über die Tatsache ein Top-Level-Knoten zu sein. Zu diesem Zweck versendet der Knoten während des Hochfahrens an alle Netzwerkteilnehmer eine Nachricht zur Adressbestimmung. Solange er keine Antwort auf diese Nachricht erhält, sieht sich der Knoten als Top-Level-Knoten, versucht jedoch weiterhin einen möglichen Vater zu entdecken. Ein Vaterknoten antwortet durch Bekanntgabe seiner Adresse. Damit wird der Knoten selbstständig seine Adresse vervollständigen und sie den Subnetzen bekannt geben. Eine Adressbestimmung kann während des Hochfahrens durchgeführt werden oder auf Anfrage des zur Programmierung benutzen PCs.
Siehe auch